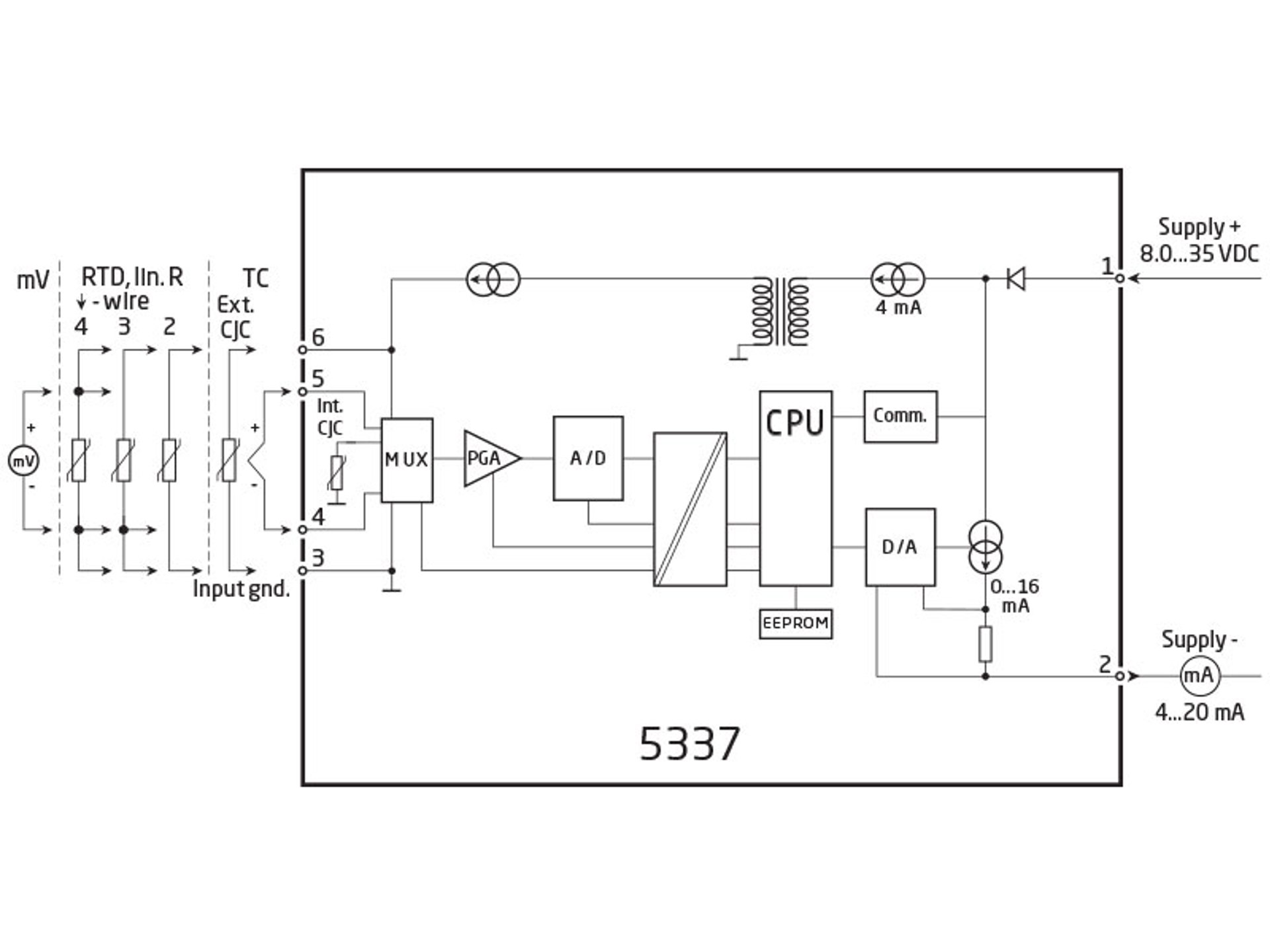
二线制 HART 变送器
PR 5337D
- RTD,TC,Ohm 和双极性 mV 信号输入
- 两路模拟量输入和五个设备变量(带状态变量)
- HART 5 或 HART 7 协议版本切换
- 符合 SIL 应用要求的硬件评估
- 安装于危险气体和粉尘区域
应用
- TC 或 RTD 传感器线性化温度测量,例如 Pt100 和 Ni100。
- 两个 RTD 或 TC 输入信号单值、差值或平均值 4...20 mA 模拟量 PV 值输出,以及 HART 通讯。
- 转换线性电阻阻值变化为标准模拟量电流信号,例如:阀信号,或欧姆输出液位计。
- 转换双极性 mV 信号为标准 4...20 mA 电流信号。
- HART 7 多点通讯模式下可连接多达63个变送器进行数字通讯。
技术特点
- HART 5 或 HART 7 协议版本可通过参数调节切换。
- HART 7 协议提供:
∙ 长位号名,可多达32个字符。
∙ 增强的突发传送模式(Burst Mode)以及带时间标签的事件通知。
∙ 设备变量和状态可以映射到任何动态变量 PV,SV,TV 或 QV。
∙ 带记录和汇总数据的过程信号趋势测量。
∙ 带时间标签的自动事件通知。
∙ 具备更高通讯效率的指令集。 - 5337D 根据 IEC 61508 / IEC 61511 为 SIL 2 应用提供所需的故障数据(SFF 和 PFDAVG)。
- 持续监测重要数据,保障使用安全。
- 符合 NAMUR NE21 要求,5337 HART 变送器能在严苛 EMC 环境下提供顶级的测量性能。此外,5337D 也同时符合 NAMUR NE43 和 NE89 标准要求。
安装调试
- 标准 DIN B型传感器头部安装。
- 通过标准 HART 或 PR 5909 通讯器设定参数。
数据表&手册
数据单
- 5337D.pdf
- 最新的版本
产品手册
- 5337V111_CN.pdf
- 5337V110_CN.pdf
- 5337V109_CN.pdf
- 5337V108_CN.pdf
- 5337V107_CN.pdf
- 5337V106_CN.pdf
- 5337V105_CN.pdf
- 之前的版本
- 最新的版本
俄语手册
认证&证书
ATEX 证书
- 5337D_20ATEX0108X_issue1.pdf
- 5337D_20ATEX0108X_issue0.pdf
- 5337D_03ATEX1537_issue11.pdf
- 5337D_03ATEX1537_issue10.pdf
- 5337D_03ATEX1537_issue09.pdf
- 之前的版本
- 最新的版本
IECEx 证书
- 5337DIEC_200063X_issue1.pdf
- 5337DIEC_200063X_issue0.pdf
- 5337DIEC_100083X_issue4.pdf
- 5337DIEC_100083X_issue3.pdf
- 5337DIEC_100083X_issue2.pdf
- 5337DIEC_100083X_issue1.pdf
- 之前的版本
- 最新的版本
CSA 证书
- 533x_633x_CSA.pdf
- 最新的版本
FM 证书
INMETRO 证书
- INMETRO_5335_5337_6335_6337_230011X_issue1.pdf
- INMETRO_5335_5337_6335_6337_230011X_issue0.pdf
- INMETRO_5335_5337_180002X_issue1.pdf
- INMETRO_5335_5337_180002X_issue0.pdf
- 之前的版本
- 最新的版本
DNV 航海证书
EAC 宣言
EAC 宣言
- EAC_Ex.pdf
- 最新的版本
Metrology Pattern Approval (MPA), Belarus
- MPA_Belarus.pdf
- 最新的版本
Metrology Pattern Approval (MPA), Kazakhstan
- MPA_Kazakhstan.pdf
- 最新的版本
Metrology Pattern Approval (MPA), Russia
- MPA_Russia.pdf
- 最新的版本
补充文档
欧盟符合性声明
- 5337DoC_EU_106_UK.pdf
- 5337DoC_EU_105_UK.pdf
- 5337DoC_EU_104_UK.pdf
- 5337DoC_EU_103_UK.pdf
- 5337DoC_EU_102_UK.pdf
- 5337DoC_EU_101_UK.pdf
- 5337DoC_EU_100_UK.pdf
- 之前的版本
- 最新的版本
CCC通知
FMEDA报告
SIL 宣言
- 5335_6335_5337_6337_7501_SIL1_declaration_Potmeter_V2.pdf
- 5335_6335_5337_6337_7501_SIL2_declaration_V2.pdf
HART 证书
- 5337_HART.pdf
- 最新的版本
默认配置
查看变体
环境条件
| 使用环境温度 | -40°C 至 +85°C |
| 标定温度 | 20...28°C |
| 相对湿度 | < 95% RH (无冷凝) |
| 防护等级(外壳/端子) | IP68 / IP00 |
机械规格
| 结构尺寸 | Ø 44 x 20,2 mm |
| 重量(大约) | 50 g |
| 导线规格 | 1 x 1,5 mm2 绞线 |
| 螺丝端子力矩 | 0,4 Nm |
| 抗振规格 | IEC 60068-2-6 |
| 2...25 Hz | ±1,6 mm |
| 25...100 Hz | ±4 g |
常用规格
电源 |
|
| 电源电压 | 8,0...30 VDC |
隔离电压 |
|
| 隔离电压,测试/工作 | 1,5 kVAC / 50 VAC |
响应时间 |
|
| 响应时间(可设定) | 1...60 s |
| 电压降 | 8,0 VDC |
| 程序设计 | HART 和 PR 5909 Loop Link USB 通讯接口 |
| 信噪比 | > 60 dB |
| 精度 | 优于 0,05% 所设量程 |
| 信号动态范围,输入 | 22 bit |
| 信号动态范围,输出 | 16 bit |
| EMC 电磁兼容对精度的影响 | < ±0,1% 所设量程 |
| 扩展的 EMC 电磁兼容对精度的影响: NAMUR NE21,A criterion, burst | < ±1% 所设量程 |
输入规格
常用输入规格 |
|
| 最大偏移量 | 所选输入类型最大值的 50% |
RTD 输入 |
|
| RTD 类型 | Pt50/100/200/500/1000; Ni50/100/120/1000 |
| 电缆电阻 | 5 Ω(单根导线可以高达 50 Ω,前提是测量精度会降低) |
| 传感器电流 | 额定 0,2 mA |
TC 输入 |
|
| 热电偶型号 | B, E, J, K, L, N, R, S, T, U, W3, W5, LR |
| 冷端补偿(CJC) | 固定补偿,通过Pt100 或 Ni100 传感器实现内部或外部补偿 |
电压输入 |
|
| 测量范围 | -800...+800 mV |
| 最小测量范围(量程) | 2,5 mV |
| 输入电阻 | 10 MΩ |
输出规格
电流输出 |
|
| 信号范围 | 4…20 mA |
| 最小信号范围 | 16 mA |
| 负载(@电流输出) | ≤ (Vsupply - 8) / 0,023 [Ω] |
| 传感器故障报警输出 | 可设定 3,5…23 mA |
| 符合 NAMUR NE43 标准的上限/下限电流 | 23 mA / 3,5 mA |
常用输出规格 |
|
| 更新时间 | 440 ms |
| HART 协议版本 | HART 7 和 HART 5 |
I.S. / Ex marking
| ATEX | II 1 G Ex ia IIC T6...T4 Ga, II 2 D Ex ia IIIC Db, I M1 Ex ia I Ma |
| IECEx | Ex ia IIC T6...T4 Ga, Ex ia IIIC Db, Ex ia I Ma |
| FM, US | Cl. I, Div. 1, Gr. A, B, C, D T4/T6; Cl. I Zone 0, AEx ia IIC T4/T6; Cl. 1, Div. 2, Gr. A, B, C, D, T4/T6 |
| CSA | Cl. I, Div. 1, Gr. A, B, C, D Ex ia IIC, Ga |
| INMETRO | Ex ia IIC T6...T4 Ga, Ex ia IIIC Db, Ex ia I Ma |
符合标准
| EMC | 2014/30/EU |
| ATEX | 2014/34/EU |
| RoHS | 2011/65/EU |
| EAC | TR-CU 020/2011 |
| EAC Ex | TR-CU 012/2011 |
认证
| ATEX | DEKRA 20ATEX0108X |
| IECEx | DEK 20.0063X |
| FM | FM17US0013X |
| CSA | 1125003 |
| INMETRO | DEKRA 23.0011X |
| EAC Ex | EAEU KZ 7500361.01.01.08756 |
| DNV Marine | TAA0000101 |
| SIL | 符合 SIL 应用要求的硬件评估 |
需要支持来为您的应用选择合适的产品?
我们的销售工程师随时准备帮助指定合适的设备以满足您的需求。
通过电话立即与我们取得联系 - 或使用联系表格或快速报价功能直接从官网发送您的询价需求。您将在正常工作日的 24 小时内收到回复。
我们在收到您的订单后,您可以在 2 个工作日内通过电子邮件收到确认的交货日期。
一旦您订购的货物离开我们的仓库,您将通过电子邮件收到物流跟踪详细信息。如果您在此过程中有任何疑问,只需一个电话或电子邮件联系我们即可。
![]() |
先进的制造 我们在丹麦的 8,500 平方米的集成和自动化制造园区,涵盖了从设计、开发到制造的整个价值链。它使我们能够为测试和制造进行设计和优化,从而不断提高质量并降低成本。 |
![]() |
专注的售前/售后服务
|
![]() |
产品可靠性 |
![]() |
产品部署
|
![]() |
智能产品
|





















