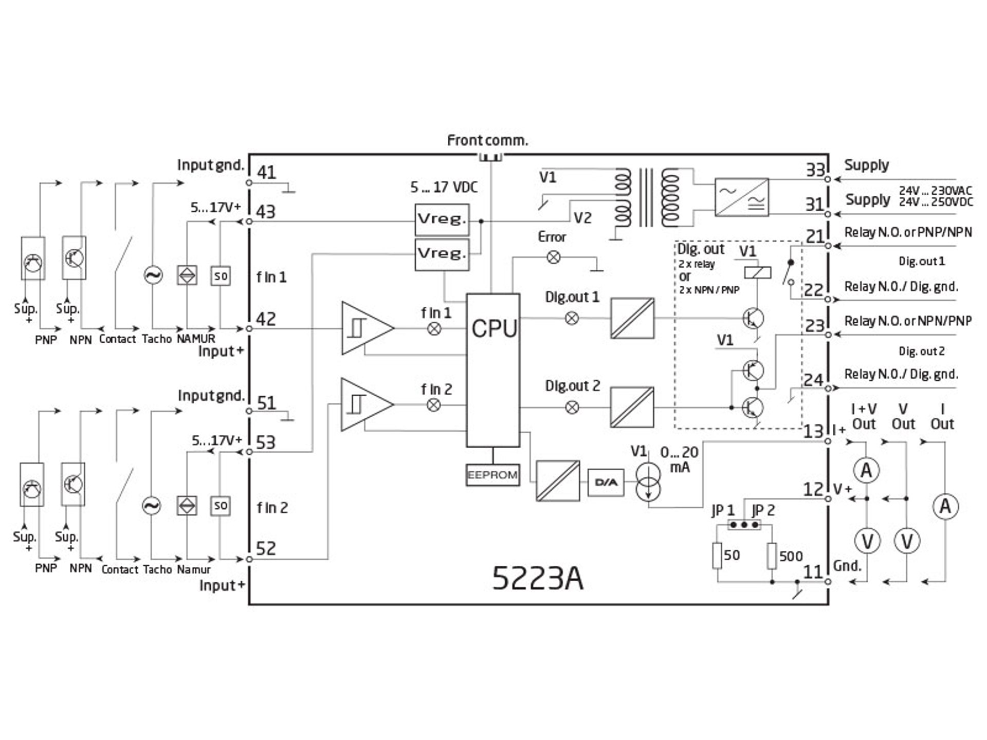
可编程频率变送器
PR 5223A
- 脉冲计算器
- 频率发生器
- 电气隔离
- 模拟量电流和电压输出
- PNP / NPN 输出,继电器输出可选
- 交直流通用电源供电
高级功能
- 5223 变送器能通过安装在标准 PC 上的 PReset 软件配合回路通讯器设定产品参数,或在订货时指定参数。
应用
- f/I 频率转电流和电压输出。
- f/f 分频或倍频输出,作为频率缓冲器。
- 可在所有功能中输入比例因子。对输入信号进行四则运算。
- 频率发生器功能,例如作为时间基准或时钟发生器。
- 输入和电源端子带极性反接保护。
- 电流和电压输出信号与电源和输入电气隔离。
- 可调数字量输出,包括 NPN,PNP 或继电器(可选)。
技术特点
- 5个前端 LED 灯,指示 f1 和 f2 有源输入(非 NPN),数字量有源输出1和2,以及一个可调故障信号。
- 模拟量输出电流可设定范围 0...20 mA。
- 输出电压可设定范围 0...10 VDC 和 0...1 VDC,通过跳线选择。
- 输入范围:
频率: 0...20,000 Hz
传感器类型: NAMUR, tacho, NPN, PNP, TTL, S0, 触点
- 输出范围:
电流和电压输出: 0...20 mA / 0...10 V
继电器输出: 0...20 Hz
NPN和PNP 输出为f/f: 0...1000 Hz
NPN和PNP 输出为发生器: 0...20,000 Hz
数据表&手册
补充文档
欧盟符合性声明
默认配置
安全指南
认证&证书
EAC 宣言
- EAC-Declaration.pdf
- 最新的版本
EAC LVD 宣言
- EAC_LVD-Declaration.pdf
- 最新的版本
Metrology Pattern Approval (MPA), Russia
- MPA_Russia.pdf
- 最新的版本
查看变体
环境条件
| 使用环境温度 | -20°C 至 +60°C |
| 标定温度 | 20...28°C |
| 相对湿度 | < 95% RH (无冷凝) |
| 防护等级 | IP20 |
机械规格
| 结构尺寸(高x宽x深) | 109 x 23,5 x 130 mm |
| 重量(大约) | 240 g |
| DIN轨类型 | DIN EN 60715/35 mm |
| 导线规格 | 0,13...2,08 mm2 / AWG 26...14 绞线 |
| 螺丝端子力矩 | 0,5 Nm |
常用规格
电源 |
|
| 电源电压,通用 | 21,6...253 VAC,50...60 Hz 或 19,2...300 VDC |
| 熔断器 | 400 mA SB / 250 VAC |
| 最大功耗 | 3,5 W |
| 部功耗 | 3 W |
隔离电压 |
|
| 隔离电压,测试/工作 | 3,75 kVAC / 250 VAC |
| 开机延时 | 0...999 s |
| 预热时间 | 1 分钟 |
| 程序设计 | PR 5909 Loop Link USB 通讯接口 |
| 信噪比 | 最小 60 dB |
| 响应时间,模拟量 | < 60 ms + 周期时间 |
| 响应时间,数字量输出 | < 50 ms + 周期时间 |
| 信号动态范围,输出 | 16 bit |
| 电源电压变化对精度的影响 | < 0,005% 所设量程 / VDC |
| 辅助电源:NAMUR 供电 | 8,3 VDC ±0,5 VDC / 8 mA |
| S0 供电 | 17 VDC / 20 mA |
| NPN / PNP 供电 | 17 VDC / 20 mA |
| 特殊供电(可设定) | 5...17 VDC / 20 mA |
| 温度系数 | < ±0,01% 所设量程 / °C |
| 线性误差 | < 0,1% 所设量程 |
| EMC 电磁兼容对精度的影响 | < ±0,5% |
输入规格
常用输入规格 |
|
| 最大偏移量 | 所选输入类型最大频率值的 90% |
| 测量范围 | 0...20 kHz |
| 最小测量范围 | 0,001 Hz |
| 最高频率,输入滤波器 ON | 50 Hz |
| 最小周期时间,输入滤波器 ON | 20 ms |
| 输入信号类型 |
NAMUR 符合 DIN 19234 标准
Tacho NPN / PNP 2相编码器 TTL S0 符合 DIN 43864 标准 |
输出规格
常用输出规格 |
|
| 更新时间 | 20 ms |
电流输出 |
|
| 信号范围 | 0...20 mA |
| 最小信号范围 | 5 mA |
| 负载(@电流输出) | ≤ 600 Ω |
| 负载稳定性 | ≤ 0,01% 所设量程 / 100 Ω |
| 电流限值 | < 23 mA |
电压输出 |
|
| 信号范围 | 0...10 VDC |
| 最小信号范围 | 250 mV |
| 负载(@电压输出) | ≥ 500 kΩ |
继电器输出 |
|
| 最大开关频率 | 20 Hz |
| 最大电压 | 250 VRMS |
| 最大电流 | 2 AAC |
| 最大 AC 功率 | 100 VA |
| 最大负载,24 VDC | 1 A |
| 其他输出类型 |
有源输出(NPN / PNP)
f/f 转换输出 频率发生器 |
| 所设量程 | = 当前所选范围 |
符合标准
| EMC | 2014/30/EU |
| LVD | 2014/35/EU |
| RoHS | 2011/65/EU |
| EAC | TR-CU 020/2011 |
| EAC LVD | TR-CU 004/2011 |
需要支持来为您的应用选择合适的产品?
我们的销售工程师随时准备帮助指定合适的设备以满足您的需求。
通过电话立即与我们取得联系 - 或使用联系表格或快速报价功能直接从官网发送您的询价需求。您将在正常工作日的 24 小时内收到回复。
我们在收到您的订单后,您可以在 2 个工作日内通过电子邮件收到确认的交货日期。
一旦您订购的货物离开我们的仓库,您将通过电子邮件收到物流跟踪详细信息。如果您在此过程中有任何疑问,只需一个电话或电子邮件联系我们即可。
![]() |
先进的制造 我们在丹麦的 8,500 平方米的集成和自动化制造园区,涵盖了从设计、开发到制造的整个价值链。它使我们能够为测试和制造进行设计和优化,从而不断提高质量并降低成本。 |
![]() |
专注的售前/售后服务
|
![]() |
产品可靠性 |
![]() |
产品部署
|
![]() |
智能产品
|













