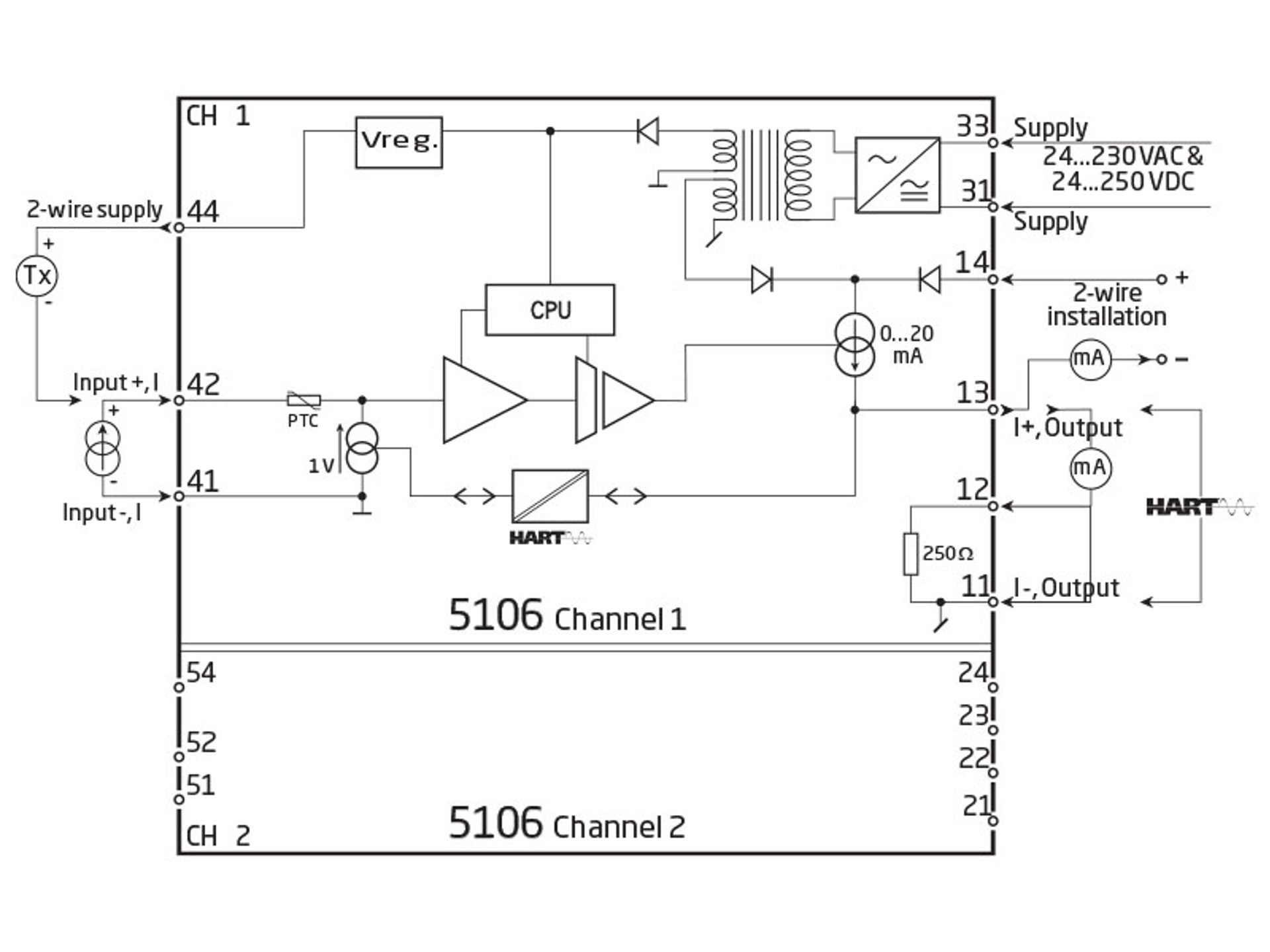
HART透传中继器
PR 5106A
- 3- / 5-端口 3,75 kVAC 电气隔离
- 快速响应时间
- 二线制供电 > 17 V
- 单/双通道版本
- 交直流通用电源供电
应用
- 二线制 HART 变送器的信号隔离器和供电电源。
- 接收模拟量电流和 HART 信号的隔离器。
- 接收模拟量电流信号的快速响应时间隔离器。
技术特点
- PR5106A 主要处理的是 4...20 mA 信号。
- PR5106A 是基于微处理器技术的增益和偏置。模拟量信号的传输响应时间小于 25 ms。
- 输入,输出,电源的浮地和电气都相互独立。
- 输出有源电流信号,或二线制电流信号。
安装调试
- 标准垂直或水平 DIN 导轨安装。选用双通道版本时,每米 DIN 导轨可以实现多达84个通道。
数据表&手册
数据单
- 5106A.pdf
- 最新的版本
产品手册
- 5106V105_UK.pdf
- 5106V104_UK.pdf
- 5106V103_UK.pdf
- 5106V102.pdf
- 之前的版本
- 最新的版本
俄语手册
- 5106V105_RU.pdf
- 5106V104_RU.pdf
- 5106V103_RU.pdf
- 之前的版本
- 最新的版本
补充文档
欧盟符合性声明
默认配置
认证&证书
UL 证书
- 5104A_5106A_UL.pdf
- 最新的版本
EAC 宣言
- EAC-Declaration.pdf
- 最新的版本
EAC LVD 宣言
- EAC_LVD-Declaration.pdf
- 最新的版本
Metrology Pattern Approval (MPA), Russia
- MPA_Russia.pdf
- 最新的版本
查看变体
环境条件
| 使用环境温度 | -20°C 至 +60°C |
| 标定温度 | 20...28°C |
| 相对湿度 | < 95% RH (无冷凝) |
| 防护等级 | IP20 |
机械规格
| 结构尺寸(高x宽x深) | 109 x 23,5 x 130 mm |
| 重量(大约) |
65 g
245 g |
| DIN轨类型 | DIN EN 60715/35 mm |
| 导线规格 | 0,13...2,08 mm2 / AWG 26...14 绞线 |
| 螺丝端子力矩 | 0,5 Nm |
常用规格
电源 |
|
| 电源电压,通用 | 21,6...253 VAC,50...60 Hz 或 19,2...300 VDC |
| 熔断器 | 400 mA SB / 250 VAC |
| 最大功耗 | ≤ 3 W(双通道) |
| 部功耗 | ≤ 2 W(双通道) |
隔离电压 |
|
| 隔离电压,测试/工作 | 3,75 kVAC / 250 VAC |
| PELV/SELV | IEC 61140 |
响应时间 |
|
| 响应时间 (0...90%, 100...10%) | < 25 ms |
辅助电源 |
|
| 2线制供电(端子 44...42 和 54...52) | 25...17 VDC / 0...20 mA |
| 信噪比 | 最小 60 dB (0...100 kHz) |
| 精度 | 优于 0,1% 所设量程 |
| 电源电压变化对精度的影响 | < ±10 μA |
| EMC 电磁兼容对精度的影响 | < ±0,5% 所设量程 |
| 扩展的 EMC 电磁兼容对精度的影响: NAMUR NE21,A criterion, burst | < ±1% 所设量程 |
输入规格
电流输入 |
|
| 测量范围 | 4...20 mA |
| 最小测量范围(量程) | 16 mA |
| 输入电阻:有源单元 | 额定 10 Ω |
| 输入电阻:无源单元 | RSHUNT = ∞, VDROP < 4 V |
输出规格
电流输出 |
|
| 信号范围 | 4…20 mA |
| 最小信号范围 | 16 mA |
| 负载(@电流输出) | ≤ 600 Ω |
| 负载稳定性 | ≤ 0,01% 所设量程 / 100 Ω |
| 电流限值 | ≤ 28 mA |
无源二线制 mA 输出 |
|
| 信号范围 | 4...20 mA |
| 外部2线制电源电压变化的影响 | < 0,005% 所设量程 / V |
| 最大外部2线制供电 | 29 VDC |
| 输出波纹 | < 3 mVRMS HART 通讯时 |
| 所设量程 | = 当前所选范围 |
符合标准
| EMC | 2014/30/EU |
| LVD | 2014/35/EU |
| EAC | TR-CU 020/2011 |
| EAC LVD | TR-CU 004/2011 |
认证
| c UL us, UL 508 | E231911 |
需要支持来为您的应用选择合适的产品?
我们的销售工程师随时准备帮助指定合适的设备以满足您的需求。
通过电话立即与我们取得联系 - 或使用联系表格或快速报价功能直接从官网发送您的询价需求。您将在正常工作日的 24 小时内收到回复。
我们在收到您的订单后,您可以在 2 个工作日内通过电子邮件收到确认的交货日期。
一旦您订购的货物离开我们的仓库,您将通过电子邮件收到物流跟踪详细信息。如果您在此过程中有任何疑问,只需一个电话或电子邮件联系我们即可。
![]() |
先进的制造 我们在丹麦的 8,500 平方米的集成和自动化制造园区,涵盖了从设计、开发到制造的整个价值链。它使我们能够为测试和制造进行设计和优化,从而不断提高质量并降低成本。 |
![]() |
专注的售前/售后服务
|
![]() |
产品可靠性 |
![]() |
产品部署
|
![]() |
智能产品
|







