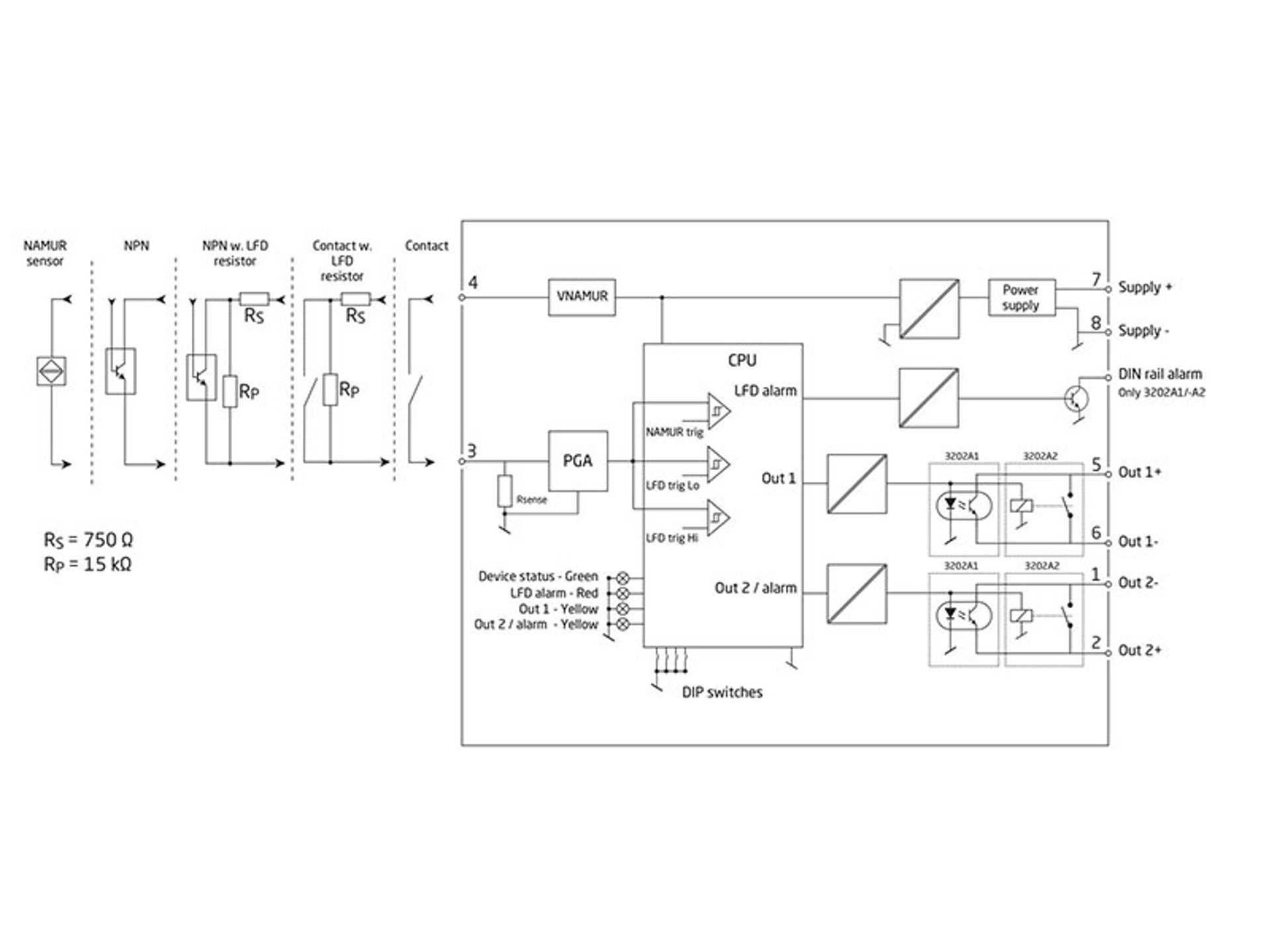
Pulse isolator / switch amplifier
PR 3202
- Input: NAMUR, NPN open collector, contact
- Output: 2 x relay or NPN transistor output
- 2.5 kVAC 4-port galvanic isolation
- Line Fault Detection (LFD) / cable break detection
- Power supply 16.8 VDC…31.2 VDC
Functional highlights
- Interfaces a NAMUR sensor to typical control system input cards.
- High 4-port isolation provides surge suppression that protects the control system from transients and noise and eliminates ground loops.
- Provides simple splitter function: 1 in – 2 out.
- Monitor signal source for cable short-circuit or cable break with alarm function on secondary output, power rail and LED status.
- The device can be mounted in Safe area or in Zone 2 / Division 2 areas.
- All terminals are over-voltage protected, polarity protected and short-circuit protected.
Technical highlights
- Output options: NPN transistor or mechanical relay.
- Response time: Relay < 20 ms / NPN < 0.1 ms.
- Collective DIN-rail alarm.
- Line Fault Detection (LFD) / cable break detection.
- Wide ambient temperature range -25...70°C.
- NAMUR NE21, NE44.
- Conforms to IEC 60947 standard - switch amplifiers for NAMUR sensors.
Programming
- Easy configuration via DIP-switches.
Mounting
- Units can be mounted side by side, horizontally and vertically, without air gap on a standard DIN rail, even at 70°C ambient temperature.
- Units can be supplied separately or installed on PR 9400 power rail.
- The narrow 6.1 mm housing allows up to 163 units per meter.
Data sheet & Manuals
Approvals & Certificates
ATEX certificate
- 3202_issue12.pdf
- Latest version
IECEx certificate
- 3202IEC_issue 11.pdf
- Latest version
UKEX certificate
- 3202UKEX_Issue1.pdf
- Latest version
UL certificate
- UL3202.pdf
- Latest version
CCC certificate
- 3000_series_CCC_2025_12.pdf
- 3000_series_CCC_2024_08.pdf
- Previous versions
- Latest version
FM certificate
- 3xxx_FM17CA0003X_US0004X.pdf
- Latest version
Supplementary documentation
EU Declaration of Conformity
- 3202DoC_EU_105_UK.pdf
- 3202DoC_EU_104_UK.pdf
- Previous versions
- Latest version
UKCA Declaration of Conformity
- 3202DoC_UKCA_100_UK.pdf
- Latest version
EMC data
- 3202_EMC_data.pdf
- Latest version
PR default configurations
- PR_default_configurations.pdf
- Latest version
Safety note
Safety note
- SN3000-1-120-2512.pdf
- SN3000-1-119-2436.pdf
- SN3000-1-118-2321.pdf
- Previous versions
- Latest version
View variants
Environmental Conditions
| Operating temperature | -25°C to +70°C |
| Storage temperature | -40°C to +85°C |
| Calibration temperature | 20...28°C |
| Relative humidity | < 95% RH (non-cond.) |
| Protection degree | IP20 |
| Installation in | Pollution degree 2 & meas. / overvoltage cat. II |
Mechanical specifications
| Dimensions (HxWxD) | 113 x 6.1 x 115 mm |
| Weight approx. | 70 g (3202A1) / 80 g (3202A2) |
| DIN rail type | DIN EN 60715/35 mm |
| Wire size | 0.13...2.5 mm2 / AWG 26...12 stranded wire |
| Screw terminal torque | 0.5 Nm |
Common specifications
Supply |
|
| Supply voltage | 16.8...31.2 VDC |
| Max. power dissipation | 0.65 W (3202A1) / 0.95 W (3202A2) |
| Max. required power | ≤ 1.2 W |
Isolation voltage |
|
| Isolation voltage, test / working | 2.5 kVAC / 300 VAC (reinforced) |
Auxiliary supplies |
|
| Sensor supply limitation | 8.2 VDC, max. 8.2 mA @ 0 VDC |
Input specifications
NAMUR input |
|
| NAMUR according to | EN 60947-5-6 |
| Trig level LOW | < 1.2 mA |
| Trig level HIGH | > 2.1 mA |
| Sensor supply | 8.2 VDC |
NPN and mechanical switch |
|
| Max. input frequency | 5 kHz |
| Trig level LOW | < 1.2 mA |
| Trig level HIGH | > 2.1 mA |
| Max. input voltage | 24 VDC |
Output specifications
Relay output |
|
| Max. voltage | 250 VAC / 200 VDC |
| Max. current | 2 AAC |
| Max. AC power | 100 VA |
| Max. DC current, resistive load ≤ 30 VDC | 2 ADC |
| Max. DC current, resistive load > 30 VDC | See manual for details |
| Max. switching frequency | 20 Hz |
| Response time | < 20 ms |
NPN output |
|
| Max. voltage | 30 VDC |
| Max. switching frequency | 5 kHz |
| Min. pulse length | > 0.1 ms |
| Max. voltage drop at 80 mA | 2.5 VDC |
| Response time | < 0.1 ms |
Observed authority requirements
| EMC | 2014/30/EU & UK SI 2016/1091 |
| LVD | 2014/35/EU & UK SI 2016/1101 |
| ATEX | 2014/34/EU & UK SI 2016/1107 |
| RoHS | 2011/65/EU & UK SI 2012/3032 |
Approvals
| ATEX | KEMA 10ATEX0147 X |
| IECEx | KEM 10.0068X |
| UKEX | DEKRA 21UKEX0055X |
| c FM us | FM17US0004X / FM17CA0003X |
| c UL us, UL 61010-1 | E314307 |
| CCC | 2020322310003554 |
Do you need help choosing the right device?Our sales engineers are ready to guide you to the device that best fits your application. How to contact us?You can use our quote function or contact form with no obligation. With the quote function, you simply add the devices you are interested in and receive a quote. We will get back to you within 24 hours on business days.
After you orderWhen your order is placed, you will receive a confirmed delivery date within two business days. As soon as your package has been shipped, you will receive an email with tracking details, so you always know where your delivery is. |
![]() |
State-of-the-art manufacturing Our 8,500 sqm integrated and automated manufacturing campus in Denmark covers the entire value-chain from design and development to manufacturing. It allows us to design and optimize for testing and manufacturing thereby constantly driving quality up and costs down. |
![]() |
Dedicated Presale / Aftersales
|
![]() |
Product reliability |
![]() |
Product deployment
|
![]() |
Smart products |













